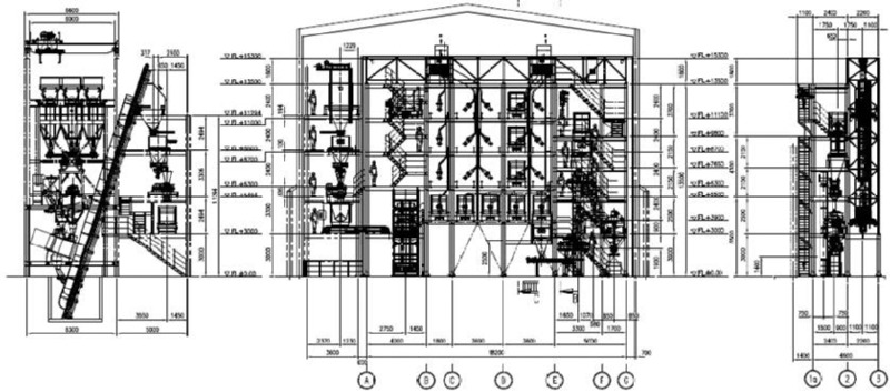
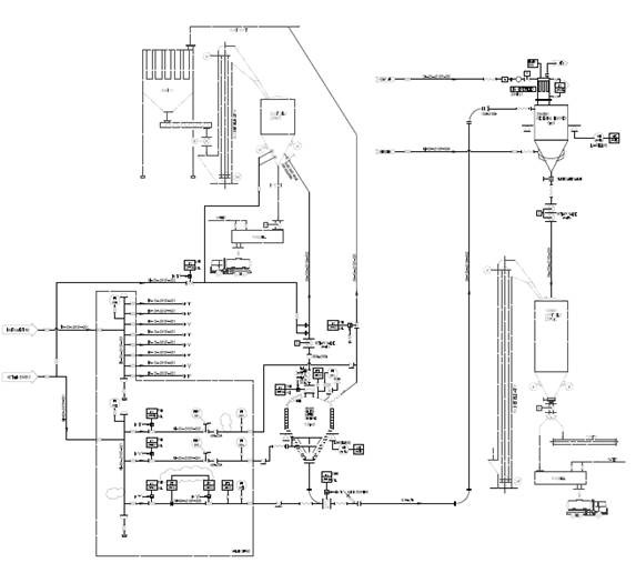
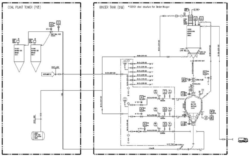
Major Performance

본문 바로가기
Online Inquiry
메뉴열기 메뉴열기 메뉴닫기 메뉴닫기

Performance

Comprehensive plant and environmental equipment company

Major Performance

Total 16ea / 1 page

검색


HK Solution Co.,Ltd.

HK Solution Co., Ltd. CEO : Shin Gi-Up Head Office : 38, Songdeok-ro, Daesong-myeon, Nam-gu, Pohang-si, Gyeongsangbuk-do, Republic of Korea

Business Registration Number : 822-86-00419 TEL : 054-282-1600 FAX : 054-282-1601 E-mail : hks@hksolution.co.kr

copyright © HK Solution Co., Ltd. all rights reserved.

ADMIN